產品中心
當前位置:首頁 > 產品展示 > 調節閥
電動調節閥

電動調節閥

  • 產品描述

溫州科姆匹特流體控製技術有限公司生產的電動調節閥是由閥體、閥座、閥芯閥杆、導向套、閥蓋及密封填料與電動執行器經配合後組成。具有節能(隻在工作時才消耗電能),環保(無碳排放),安裝快捷方便(無需複雜的氣動管路和氣泵工作站)等優點,廣泛適用於電力、化工、冶金、環保、水處理、輕工、建材等工業自動化係統領域。


技術參數

輸出推力:44~550KN

輸出調節推力:5.71~47.05KN

輸出額定關閉推力:8.4~63.15KN

位置控製基本誤差:(設定行程時間≥25秒)±1%

重複性誤差:(設定行程時間≥25秒)≤1%

死 區:0.1%~9.9%可調

輸出額定負載止下啟動頻率:1200次/小時

輸入信號:4~20mA/100Ω,2~10mA/100Ω,DC24V開關量

供電電源:380±10%VAC,50Hz

相對溫度:≤95%

環境溫度:-30℃~+70℃

防爆等級:ExdⅡBT4

防擴等級:IP68


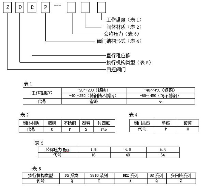
型號編製說明


工作原理

通過接收工業自動化控製係統的信號(如:4~20mA)來驅動閥門改變閥芯和閥座之間的截麵積大小控製管道介質的流量、溫度、壓力等工藝參數。實現自動化調節功能,內含飼服功能,接受統一的4-20mA或1-5V·DC的標準信號,將電流信號轉變成相對應的直線位移,自動地控製調節閥開度,達到對管道內流體的壓力、流量、溫度、液位等工藝參數的連續調節。


結構尺寸

為什麼選擇我們?

科姆匹特位於浙江省享有“中國泵閥之鄉”的溫州甌北,是一家集開發、生產、銷售為一體的閥門製造企業,自創建以來,始終堅持為用戶提供高質量的閥門產品及完善的售後服務!

常見問題

  • 主要生產那些產品?
    主要生產調節閥、減壓閥、切斷閥、蝶閥、球閥、閘閥、執行器等係列產品。
  • 貴公司是生產廠家還是供應商?
    我們是生產廠家,所有產品都是自主生產,不是供應商。
  • 當我需要報價時,我應該提供哪些信息?
    通常情況下,請將您所需產品的具體參數發送給我們,例如:型號、規格等,以便我們可以準確報出價格,滿足您的需求。
  • 銷售其他品牌的閥門嗎?
    我們不銷售其它品牌的閥門,如果我們的產品適合您,請將所需資料發給我們,獲取報價
  • 所需閥門的規格要求可以定製嗎?
    可以定製,我們可根據用戶特殊要求冶煉和製造,請將您所需要定製閥門的詳細要求發給我們。
  • 如果我急需這些閥門,多長時間供貨?
    如果您急需要訂購閥門,我們可以為您調貨處理或緊急安排生產,爭取最短的時間內為您發貨。
更新時間:2026-03-24 20:05:39  點擊次數:
本文鏈接:http://cosco-logisticsqd.com.cn/product/product2020821391.html
上一篇:三通電動調節閥 下一篇:對開多葉電動調節閥